基于PLC化工液体自动混合系统自动控制设计
摘  要: 当代自动化发展水平的有效提升,对化工液体自动混合系统在实际的生产过程当中起到了实质性的便捷。通过研究设计化工液体自动混合系统,它不仅仅提高工人效率,还提高了经济的发展,更是化工液体自动混合系统行业发展的走向。本篇阐述了化工液体的来源与研究目的,在通过设计利用了PLC、时间继电器和电机搅拌机正反转和加热器实现的方法。整个系统安全可靠、维护方便。控制部分运用PLC为核心主体,利用中间继电器控制自动控制,再由时间继电器控制搅拌机正反转,实现种种功能。本篇可以分成四大主体章节。第一章为引言,阐述了化工液体自动混合的现状、存在的问题和待解决方法。第二章PLC化工液体自动混合系统的流程介绍和控制要求,是对工艺流程的介绍,和控制要求的说明。第三章PLC化工液体自动混合系统硬件设计,是为PLC硬件介绍和选型,第四章PLC化工液体自动混合系统的软件设计,运用PLC的编程软件对程序进行编写设计。
关键词:PLC;时间继电器;搅拌机正反转
The development of Automatic control design of PLC chemical liquid automatic mixing system
Abstract: the effective improvement of the level of contemporary automation development has made the chemical liquid automatic mixing system play a substantial convenience in the actual production process. Through the research and design of chemical liquid automatic mixing system, it not only improves the efficiency of the workers, but also improves the development of the economy. It is also the development trend of the chemical liquid automatic mixing system industry. This article describes the sources and research purposes of chemical liquids. Through the design, the methods of PLC, time relay and motor mixer positive and reverse and heater are used. The whole system is safe, reliable and easy to maintain. The control part uses PLC as the core body, and uses intermediate relay to control automatic control, and then the time relay controls the positive and negative rotation of the blender, so as to achieve various functions. This article can be divided into four main sections. The first chapter is the introduction, which describes the present situation, existing problems and solutions of automatic mixing of chemical liquids. The second chapter is the introduction and control requirement of PLC chemical liquid automatic mixing system, which is the introduction of process flow and the explanation of control requirement. The third chapter PLC chemical liquid automatic mixing system hardware design, is for the PLC hardware introduction and selection, the fourth chapter PLC chemical liquid automatic mixing system software design, using the PLC programming software to write the program.
Key words: PLC; time relay; positive and negative rotation of agitator.
第一章、引言
    1.1课题的来源以及研究目的
PLC英文全称是Programmable Logic Controller,也称之为可编程逻辑控制器,是专门为工业应用而设计的控制器。课题的来源从化工生产的工艺过程中存在的问题而产生的,本课题对PLC的应用,同时也提升了系统的安全性和可靠性,从而具有较高的经济效益。课题的PLC控制化工液体自动混合具有较高的生活实用性,能满足现代化生产的要求。
1.2课题的主要研究内容
传统的三种液体混合装置采用继电器控制系统,留存电气繁多,自动化程度低一系列麻烦。本文的主要研究内容就是利用PLC所具有的小型化、高速度、高性能等等特点,当中模拟输入设备和通信设备是控制系统所必需的,它能方便的联网通信。PLC系统由传感器送到指定设定的参数实现自动控制;启动后能够自动做完单次周期的工作内容,还能循环系统。
1.3课题的选择方案
1.3.1单片机控制器
单片机(Microcontrollers)是一种集成电路芯片。它是将具有数据处理能力的微处理器(CPU)、存储器(数据存储器RAM和程序存储器ROM)、输入/输出接口(I/O)电路全部集成在同一个小型片上,组成一个小巧而又完善的计算机硬件处理,它在程序控制下能够相当准确、迅速的、高效的完成程序设计者所要完成的要求。
在现实生活当中,想要让单片机去实现对应的功能,首先就要将单片机和被控事物进行电气连接,通过所需要增加每种不同的扩展接口电路、外部设备和相应的软件程序,以此来组成“单片机应用系统组成”
目 录
第一章、引言
1.1课题的来源以及研究目的	2
1.2课题的主要研究内容	2
1.3课题的选择方案	2
1.3.1单片机控制器	2
1.3.2继电器-接触器	3
1.3.3 PLC控制器	4
1.4课题控制器的选择	5
第二章、PLC化工液体自动混合系统流程介绍和控制要求
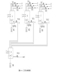
2.1工业流程介绍	6
2.2控制要求	8
2.2.1 操作前准备	8
2.2.2 启动操作	8
2.2.3 收尾工作	8
第三章、PLC化工液体自动混合系统硬件设计
3.1 PLC硬件选型	9
3.2 PLC机型选型和介绍	13
3.3 I/O模块的选型	15
3.4 搅拌机的正反转控制	17
3.5搅拌机的主电路图	17
第四章、PLC化工液体自动混合系统软件设计
4.1 PLC相关流程图	18
4.2可编程控制器的梯形图	20
第五章、结论	30
第六章、附录
附录一 i/o分配表	31
附录二 PLC控制线路图	32
附录三 PLC梯形图	33
第七章、致谢	39
参考文献	40
参考文献
[1] 周丽芳.三菱系列PLC快速入门与实践:人民邮电出版社出版发行,2010,7
[2] 蔡杏山 三菱FX系列PLC技术一看就懂:化学工业出版社,2014,4
[3] 郭琼 PLC应用技术:机械工业出版社,2014,3
[4] 奚茂龙 .小型综合自动化系统集成:西安电子科技大学出版社,2014,9
[5]单正娅 单片机应用技术:西安电子科技大学出版社,2015,2 
[6] 奚茂龙,陆荣.小型综合自动化系统集成[M]西安:西安电子科技大学出版社,2014,9

 
						
 
				  
					        
							



















 
					        
					 
					 
					