基于半导体制冷技术的便携式保温箱设计
摘要:21世纪以来,国民经济飞速增长与制冷行业的迅速发展。越来越多的物品在运输与携带的途中为需要低温保存。为此设计一种半导体制冷保温箱,用于低温保存这些需要运输的物品。主要的设计任务有:确定箱体内部的构造、选择合适的半导体制冷片及匹配合适的制冷系统。再通过实验对所设计的箱体进行测试,分析实验结果并对影响箱体制冷效率的因素进行讨论,最后提出最优设计。此次设计表明,半导体制冷技术与保温箱的结合是可行的且对我们的生产生活有利。
关键词:半导体制冷片;半导体制冷技术;制冷保温箱
Design of a portable incubator based on semiconductor refrigeration technology
Abstract:Since twenty-first Century, the rapid development of the rapid growth of the national economy and refrigeration industry. More and more goods in transportation and carrying on the way to cold preservation. For the design of a semiconductor refrigerating box for cryopreservation of these items need to transport. The design of the main tasks are: to determine the structure inside the box, the choice of the semiconductor refrigeration piece and the appropriate cooling system, right. Then through the experiment, the design of the box was tested, the analysis of the experimental results and the factors affecting the cooling efficiency of the box are discussed, and finally put forward the optimal design. The design shows that the combination of semiconductor refrigeration technology and thermal insulation box is feasible and beneficial to our production and life.
Key words: Semiconductor refrigeration chip;Semiconductor refrigeration technology;Refrigerating and thermal insulation box
目录
1.毕业设计论文 1
2.第一章 引言 1
  第一节 课题来源及研究意义 1
  第二节 半导体制冷技术发展与现状 2
  第三节 本课题研究的主要内容 2
3.第二章 半导体制冷的工作原理及特点 3
  第一节 半导体制冷的原理 3
  第二节 半导体制冷的特点 3
  第三节 半导体制冷效应 4
4.第三章 保温箱总体结构设计 5
  第一节 工作参数的设计 5
  第二节 冷藏箱尺寸的设计 5
  第三节 箱壁及箱体盖的设计 5
5.第四章 制冷量的确定 7
  第一节 确定制冷量的意义 7
  第二节 制冷量的确定 7
6.第五章 半导体制冷组件的选择 9
  第一节 制冷材料的发展 10
  第二节 合适的半导体制冷材料 10
  第三节 半导体制冷组件的选择 11
  第四节 运行参数的确定 12
  第五节 导热金属及接触面积的选择 12
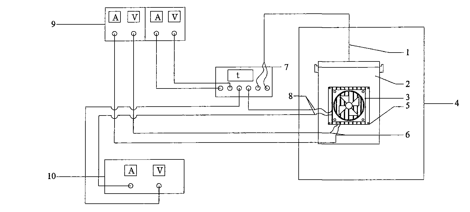
7.第六章 半导体制冷系统的运行实验与分析 13
  第一节 实验的要求 13
  第二节 实验的结果及分析 13
8.第七章 影响箱体制冷效果的因素 17
  第一节 散热方式对制冷效果的影响 17
  第二节 制冷箱体核心部件对制冷效果的影响 17
9.第八章 最终设计方案 18
10.第九章 结论 20
11.致谢 21
12.参考文献: 22
参考文献:
[1]徐德胜.半导体制冷与应用技术[ M ].第 2 版. 上海: 上海交通大学出版社, 1999.
[2]姚志彪.半导体制冷装置的实验研究[J].流体机械,1996,24(12):48- 52.
[3]金刚善,李颜,刁永发.小空间半导体制冷的实验研究[J] . 兰州理工大学学报, 2004, 30(3) : 51- 54.
[4]陈桔.散热方式影响半导体制冷效率的实验研究[J].实验科学与技术, 2005,3(4): 27- 44.
[5]杨世铭,陶文铨.传热学.3版.北京:高等教育出版社,1998.
[6]宣向春,王维杨,半导体制冷材料的发展.制冷技术,2001,(2).
[7]丁素英.半导体制冷技术研究.潍坊学院学报.2001.12.
[8]胡建郑.浅议半导体制冷.制冷空调与器具.2001.8.
[9]谈欣柏,章毛连.半导体制冷技术及其应用.安徽农业技术师范学院学报 1996.10. 
http://www.bysj1.com/html/6486.html
http://www.bysj1.com/html/6469.html
http://www.bysj1.com/html/6483.html
 
						
 
				  
					        
							



















 
					        
					 
					 
					